Bassam Alshabrawi ⚡️
Bassam Alshabrawi ⚡️

@Bassam_Atif

20 تغريدة 26 قراءة May 14, 2022
أصبحت الطاقة الكهربائية جزء مهم لا يتجزأ من حياتنا، فمن خلالها تعمل جميع الأجهزة، سواء كانت أجهزة منزلية أو أمنية أو ذكية أو غيرها، والتي نستعمل بعضها بشكل يومي.
لكن هل سألت نفسك يوما كيف يتم إيصال الكهرباء إلينا؟
هذا ما سنوضحه بإختصار ونبسطه في نقاط.
#هندسة_كهربائية
تمر الطاقة الكهربائية ب ٣ مراحل رئيسية لكي تصل إلينا كما هو مبين بالصور أدناه وهي :
المرحلة الأولى :مرحلة التوليد (Generation)
المرحلة الثانية :مرحلة النقل (Transmission)
المرحلة الثالثة :مرحلة التوزيع (Distribution)
وسنتحدث عن كل مرحلة باختصار شديد.
المرحلة الأولى :مرحلة التوليد (Generation)
والتي نعني بها توليد أو إنتاج الطاقة الكهربائية وذلك عن طريق محطات التوليد (Power Plant) والتي تقوم بتحويل الطاقة من شكل معين إلى طاقة كهربائية ويمكن تقسيم محطات التوليد إلى :
١- محطات تقليدية
٢- محطات غير تقليدية
وسنتحدث عن كل قسم
١- محطات تقليدية (Conventional Power Plant )
وهي المحطات التي تستخدم مصادر غير متجددة لتوليد الطاقة الكهربائية والذي يشمل الوقود الأحفوري بكافة أنواعه والطاقة النووية.
يتبع
ومن الأمثلة الشهيرة لمحطات التوليد التقليدية :
١- محطات التوليد البخارية (Steam Power Station)
والتي تستعمل الطاقة الحرارية الناتجة عن احتراق الوقود الأحفوري (كالفحم مثلا) لتبخير الماء (ولذلك سميت بمحطة التوليد البخارية) ومن ثم انتاج الكهرباء كما بالصورة أدناه
يتبع
وآلية عمله باختصار هي حرق الفحم في أفران لرفع درجة حرارته لتسخين الماء والذي سيتحول بفعل الحرارة إلى بخار، ومن ثم يتم ضغط البخار لتدوير التوربينة المربوطة بالعضو الدوار (Rotor) للمولد ومع دوران العضو الدوار يتم إنتاج الطاقة الكهربائية في العضو الثابت (Stator).
٢- محطات التوليد النووية
وهي محطات تعتمد على الحرارة الناتجة من الانشطار النووي وسبق وأن تحدثنا عنها هنا
٢- محطات غير تقليدية (Non-Conventional Power Plant)
والتي تسمى أيضا بمحطات الطاقة المتجددة، والتي تعتمد في توليدها وانتاجها للكهرباء على مصادر متجددة التي تتجدد باستمرار حيث يتم الاستفادة منها لتحويلها إلى كهرباء و من أشهر أمثلتها :
١- محطات التوليد الشمسية (Solar Power Station)
والتي تقوم باستغلال الطاقة الصادرة من أشعة الشمس لتوليد الكهرباء بعدة طرق أشهرها عن طريق الألواح الكهروضوئية (PV Panels) والتي سبق وأن تحدثنا عنها هنا
٢- مزارع الرياح (Wind Farm)
والتي تقوم باستغلال الطاقة الصادرة من حركة الرياح عن طريق توربينات الرياح (Wind Turbines) والتي تقوم بتحويل طاقة الرياح إلى طاقة ميكانيكية ومن ثم إلى كهربائية.
وسبق وأن تحدثنا عن كل ما يخص طاقة الرياح هنا
المرحلة الثانية :مرحلة النقل (Transmission)
ونقصد بها نقل الطاقة الكهربائية الناتجة من عملية توليد الكهرباء بعد رفع مستوى الجهد إلى الجهد العالي عن طريق أبراج النقل والمبينة بالصورة أدناه
يتبع
والتي يتم تعليق الموصلات بها إلى جانب بعض المعدات والإكسسوارات اللازمة لعملية النقل مثل العوازل ومانع الاهتزازات وغيرهما كما بالصورة أدناه ، وهذا النوع من أنواع خطوط نقل الكهرباء تسمى بالخطوط الهوائية (Overhead Transmission Line)
وهناك نوع آخر لخطوط نقل الكهرباء وهو عن طريق كوابل أرضية Underground Cable والتي يتم دفن كيابل نقل الكهرباء تحت الأرض كما هو مبين بالصورة أدناه، ولكل نوع من انواع خطوط نقل الكهرباء خصائصها ومزاياه وعيوبها، لكنهما يشتركان في وظيفتهما الرئيسة وهي نقل الكهرباء.
إلى جانب إمكانية تصنيف نقل الكهرباء بناء على طريقة نقلها، يمكننا أيضا تصنيف نقل الكهرباء بناء على نوع الكهرباء وهي :
١- نظام التيار المتردد (AC) وهو الأكثر استخداما.
٢- نظام التيار المستمر (DC) وتستخدم في المسافات الطويلة جدا لأنها أكثر جدوى اقتصاديا كما هو مبين بالصورة أدناه.
المرحلة الثالثة :مرحلة التوزيع (Distribution)
والتي تستقبل الطاقة الكهربائية من محطات النقل بعد خفض مستوى الجهد إلى الجهد المتوسط وتعتبر حلقة الوصل بين منظومة القوى الكهربائية و العميل (المستهلك)، وتتم على مرحلتين :
١- مرحلة التوزيع الابتدائية (Primary Distribution System)
وفيها يتم التوزيع بين محطات التوزيع الفرعية (Substations) بالجهد المتوسط وأيضا للمباني ذو الاستهلاك الكبير (Big Consumers) كالمصانع كما هو مبين بالصورة أدناه.
٢- مرحلة التوزيع الثانوية (Secondary Distribution System)
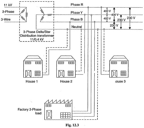
وفيها يتم استلام الطاقة الكهربائية بالجهد المتوسط ليتم خفض مستواه إلى الجهد المنخفض (220V or 380V) كما هو مبين بالصورة أدناه وهو الجهد المستخدم لدينا في المنازل.
يتبع
ومن ثم يتم توصيل الكهرباء إلى عدادات الكهرباء الموصلة بالمنازل والمباني بشكل عام، وبذلك أصبحت الطاقة الكهربائية جاهزة الإستخدام والاستفادة منها.
وجميع ما ذكر أعلاه في هذا الثريد هي المنظومة التقليدية للشبكة الكهربائية، حيث أنه هناك منظومة محدثة للشبكة الكهربائية وهي الشبكة الذكية (Smart Grid) والتي أضافت مزايا وجودة أعلى للشبكة الكهربائية عن طريق إدخال تقنيات الاتصالات والمعلومات إليها وسبق وأن تحدثنا عنها أدناه.
انتهى

جاري تحميل الاقتراحات...